Mailing List lml@lancaironline.net Message #45478
From: Fred Moreno <fredmoreno@optusnet.com.au>
Sender: <marv@lancaironline.net>
Subject: Glass Panel Back-up
Date: Mon, 24 Dec 2007 23:45:58 -0500
To: <lml@lancaironline.net>

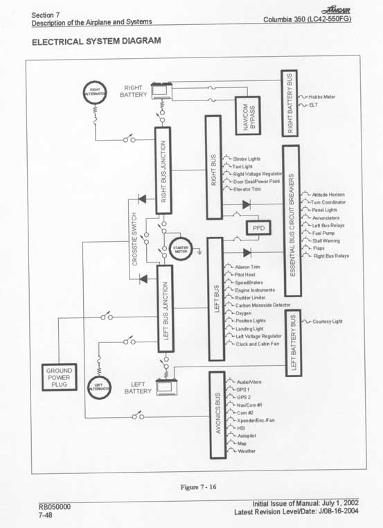
Here is another reference point for an acceptable panel and electrical configuration.  It is the FAA-approved electrical system used in Columbia (Cessna 350?).  This is certified for IFR and has been tested for failure modes including lightning hits on the airframe which contains a metal mesh. 

 

Key points:

 

1)     Dual alternators and dual batteries on separate busses.

2)     Diode fed essential buss with the primary flight display (PFD) on the essential buss

3)     Diode fed avionics buss

4)     Manual cross tie switch between busses.

5)     Not shown: steam gage altimeter, airspeed indicator, and artificial horizon, electrically driven spinning mass technology.

 

Note that the use of steam gages reflects Brent’s recommendation.  I put mine right up next to the Chelton’s – two Chelton screens stacked one atop the other, and to their right, a column of stream gages. 

 

I am an engineer.  I have analysed failures including elusive computer system failures that took months to track down.  I do not trust computers with my life.  Three computers (or five) with voting logic and exhaustive testing as used in fly by wire airplanes works for me because the system design assumes failure.  The quantitative failure analysis shows lower risk than getting out of bed.  But for our homebuilt airplanes, I do not trust computers with my life.  Period.

 

I am not suggesting that the Columbia configuration is the BEST.  I am suggesting that more brainpower and failure analysis and experience contributed to this design that we can come up in our group, and so one should take heed. 

 

I used this as the basis for my electrical power distribution except that lacking two 60 amp alternators I had to compromise with a 25 amp alternator on B Bus which carries less of the load.  In the event of a primary alternator failure, it is load shedding time, a check list procedure.  Fortunately there is time to do this with deliberation, unlike the condition of blank screens and no other data.

 

Fred, AKA

Captain Tuna, Chicken of the Skies

Subscribe (FEED) Subscribe (DIGEST) Subscribe (INDEX) Unsubscribe Mail to Listmaster