Mailing List lml@lancaironline.net Message #59265
From: Frederick Moreno <frederickmoreno@bigpond.com>
Sender: <marv@lancaironline.net>
Subject: Re: Re-doing my panel - carefully thinking through failures
Date: Wed, 10 Aug 2011 08:13:28 -0400
To: <lml@lancaironline.net>
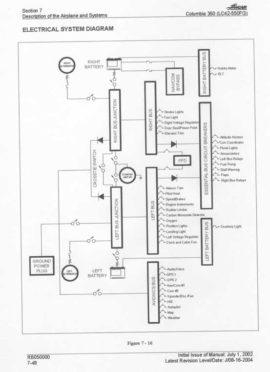
For what it is worth, I have attached the original certified Columbia electrical system schematic which uses many of the architectural features we have discussed.  Note that the FAA had to bless it as it is an "all electric" airplane.  It is interesting to scan through the  figure and put  your finger on each component in turn and keep asking the question - what if this fails? - and then evaluate how the system responds.
 
Fred
Subscribe (FEED) Subscribe (DIGEST) Subscribe (INDEX) Unsubscribe Mail to Listmaster