Mailing List lml@lancaironline.net Message #40887
From: rtitsworth <rtitsworth@mindspring.com>
Sender: <marv@lancaironline.net>
Subject: RE: [LML] Re: Legacy Battery Set-up
Date: Fri, 23 Mar 2007 20:01:41 -0400
To: <lml@lancaironline.net>
Dan,

I'm building an ES  - not yet flying so comments below are "untested" and
I'm a little less weight conscience than the typical Legacy builder.

It has a 24v dual battery, dual alternator setup.  Both of my batteries are
the same size and are in the tail, as are most ES's, since ES's are
generally a bit nose heavy.  My 24V batteries are each two Panasonic 12V
20AH's in series (4 total).  They are similar to an Odyssey PC680O (which
seems to get great reviews).  Since my batteries are all the same size I'll
rotate a new pair in each year or so, and slide the other pair over.
Perhaps I'll migrate to the Odyssey's as the Panasonic's age.

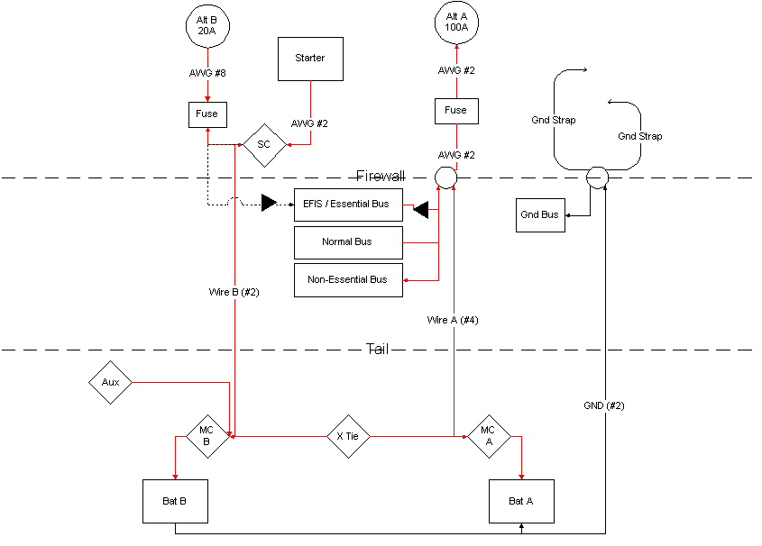
I've implemented a somewhat unique battery/alternator arrangement as follows
(see attached sketch).

My primary "A" battery (pair) is connected to a 100 Amp alternator and most
of the ships electronics/avionics.  The alternator to firewall is a #2 wire.
The firewall to battery is a smaller #4 wire.

My "B" battery (pair) is connected to a 20 Amp SD20 backup alternator and to
the starter via a #2 cable (which goes directly though the firewall to the
starter contactor (no stud) to minimize starting resistance, and then onto
the alternator.  This is my normal "starting" battery.

As usual, the battery master contactors are right next to each battery.
There is also a cross-tie contactor, will allow starting with both/either
batteries, but I do not plan on doing that normally.  Rather, I plan on
running the avionics, engine monitor, and every thing else with the "A"
battery, and the starter with the "B" battery .  Thus, everything on the "A"
side can be "on" during engine start with little/no fear of any electrical
anomalies.  In an in-flight "A" side  battery/alternator failure scenario,
the cross-tie will allow the B side (battery and/or alternator) to power the
"A" side bus(es).

It is perhaps a little counter intuitive to have the big 100Amp alternator
attached to the primary battery with the smaller #4 wire,  However, the 100
Amps does not go back into the battery, most of it goes to stuff on the
buses up near the firewall/alternator.  In fact, I could probably get by
with a #6 or smaller wire back to the "A" battery, since if I lost the
primary alternator, I would probably be using only essential equipment
anyway (20-30 amps max) with current flowing from the cross-tie in back up
to the firewall on the "A" side.

The small SD20 backup alternator is connected to the "B" battery with a big
#2 wire.  However, the main purpose of that wire is for starting (high
current draw), not for the small backup alternator.  Thus, the SD20's main
task is to simply re-charge the starting "B" battery before the next start.
Of course, it's other job is as a backup alternator via the cross-tie if
needed.

I also have a single (shared) #2 ground wire.  Note, I have two engine
ground straps/braids to the firewall ground stud as one would otherwise be a
single point of failure that would effectively kill both alternators.  The
ground wire is also a potential single point of failure.  However, the wire
itself it is much less likely to fail than the engine ground braid.  I'll
double/triple check the quality/security of the ground wire at each end
attach point.

Even with a smaller backup battery setup, you could probably do a similar
thing.  The smaller backup battery would actually be your primary "A"
battery, connected to the primary alternator, and all the busses.  Note:
power mostly flows from the alternator to the buses, the battery is just
along for the ride and to help stabilize the voltage regulator, which even a
small battery can do.

Your larger battery (i.e. "B") would be connected to the starter and the
smaller backup alternator.  Normally, it would only be used for starting.
The backup alternator would recharge it between starts.  However in an
emergency, it and/or the backup alternator would be connected via the
cross-tie.


Rick Titsworth
Detroit, Michigan
www.n727rt.com


Subscribe (FEED) Subscribe (DIGEST) Subscribe (INDEX) Unsubscribe Mail to Listmaster