Mailing List lml@lancaironline.net Message #39097
From: Fred Moreno <fredmoreno@optusnet.com.au>
Sender: <marv@lancaironline.net>
Subject: System level reliability
Date: Thu, 21 Dec 2006 02:43:43 -0500
To: <lml>

To add to the discussion on backups in the event of failures, I include this recent tidbit. 

 

I originally ordered my engine with dual Lightspeed ignition systems and designed my electrical supply system accordingly.  I have since learned that Lightspeed no longer ships dual ignition systems, and only recommends a single Lightspeed and a single magneto as backup.  It was reported to me that the problem was NOT the Lightspeed ignition systems, but rather the LACK of reliability with experimental aircraft power systems.  Apparently too many forced landings have occurred because of total electrical failures.

 

It would be interesting to know the causes of total electrical system failures in experimental aircraft, but we shall probably never know.  My guess: a combination of poor system architecture coupled with poor workmanship standards on things like connectors, couplings, joints, wire chaffing protection and such. 

 

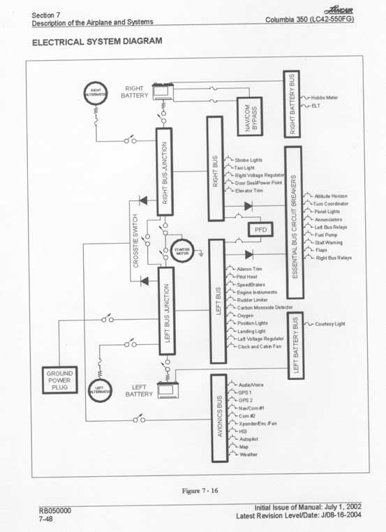
The correct approach to system architecture has been demonstrated by the FAA approval of all-electric single engine night/IFR airplanes such as Columbia.  I attach (which I have done before) the system architecture for the Columbia from the pilot’s operating handbook.  You can go to the www.fly-columbia.com web site and download the POH, a PDF document, for a cleaner copy.

 

As noted elsewhere, the key to best reliability is redundancy and absence of single point failures that by themselves can bring you to grief. 

 

Common (and not so common) single point electrical failure sources can include

  • batteries,
  • relays,
  • circuit breakers,
  • wire terminations,
  • chaffed wires causing tripped circuit breakers,
  • attachment nuts or screws coming off,
  • vibration-induced mechanical failures of attachments and structures,
  • etc.  

 

 If the probability of a single point failure is one in one thousand per flight hour (vacuum pumps are worse), the probability of two such independent failures occurring in the same hour is one in one million.  Here we presume the failures are not linked.   Linkage might include two alternators driven by a common belt, a lightning strike, failure of the crankshaft, etc.

 

My recollection is that FAR 23 requires a quantitative safety case to be made that shows the probability of a failure or set of failures causing loss of aircraft is less than one in ten million.  I presume that the Columbia electrical system was able to satisfy this type of analytical scrutiny.  Thus the architecture used offers us an excellent starting point to design our own systems for maximum safety and reliability. 

 

I tried to simplify Columbia diagram with the sketch attached.  Please forgive my lack of Autocad drafting skill.  The sketch suggests a simplified architecture that builders might start with as a basis for their electrical power distribution systems.  I would suggest that we kick it around a bit, and then perhaps somebody with greater skills than mine can generate a clean drawing that includes the collective wisdom gathered from multiple inputs.  It could then be referred to in the community as a well-conceived starting point for electrical system design.  

 

Some notes: Diode feed of avionics buss and essential buss provides automatic supply of power in the event of a buss failure, but the pilot could remain unaware of the bus failure because of this automatic operation.  Therefore, I believe that an integral element must be pilot notification of a buss failure via a low voltage alarm.

 

In my case, electrical system design started with the recommendations of Bob Nuckolls’ in Aeroelectric Connection.  I then revised it to incorporate some of the features of the Columbia system, modified to reflect limitations and options on my own aircraft.  

 

As an example, Columbia carries two large alternators.  My IO-550 is configured to carry one large alternator (70 amp) and one smaller B&C alternator (20 amps).  So I use the big alternator on the A buss and connect the high current stuff like hydraulic pump, landing lights and such, and put smaller loads on the B buss.  If the A buss fails (alternator failure, for example) I know immediately to shed load to get the total system load under 20 amps to prevent the excess being drawn from the B battery.  During the load shedding, I can keep the airplane upright at night in IFR because the essential instruments remain operational throughout the event.  For my airplane, this includes the Chelton primary flight display, back up instruments (including RC Allen electric attitude indicator) and their night lighting, and the single Lightspeed ignition system. 

 

I would not treat a single buss failure as an emergency, but I would put the airplane on the ground ASAP before another failure occurs.   Going back to the earlier example, if you are working with one in one thousand failure rates, and one system dies, then the chances of the rest of the system dying is one in one thousand in the next flight hour, not one in one million.  One in a million applies to both systems failing (a total system failure) in the same flight hour.  So when one system fails, you have used a good portion of your nine lives already.  Conserve those that are left. 

 

Personally I think one in one thousand is lousy odds, so it is time to put the airplane on the ground quickly when the odds have slid this far as would happen if one system fails.

 

As another adaptation, a lot of folks here are using Chelton flight displays.  When equipped with the Pinpoint GADAHRS and magnetic sensing units, you will find that they are designed to permit dual independent power supplies from separate busses.  So you can connect only one of these supply lines to the essential buss (forgetting the other) or (preferably) connect each individual supply line to each buss to get as close as possible to the electrical supply (battery and alternator). 

 

With our complex and high performance experimental aircraft, I think it is high time to propose some “experimental standards” for system designs that provide enhanced reliability.  I would suggest that some attention to the electrical system design and development of a “recommended electrical architecture” is a good place to start. 

 

Your comments, please.

 

Fred Moreno

 

 


--
No virus found in this outgoing message.
Checked by AVG Free Edition.
Version: 7.1.409 / Virus Database: 268.15.25/593 - Release Date: 19/12/2006

Subscribe (FEED) Subscribe (DIGEST) Subscribe (INDEX) Unsubscribe Mail to Listmaster